Datenblatt
Übersicht Datenblätter
- Antrieb (1)
- Benzinpumpe elektrisch (0)
- Benzinpumpe mechanisch (0)
- Einspritzanlage(PI) (1)
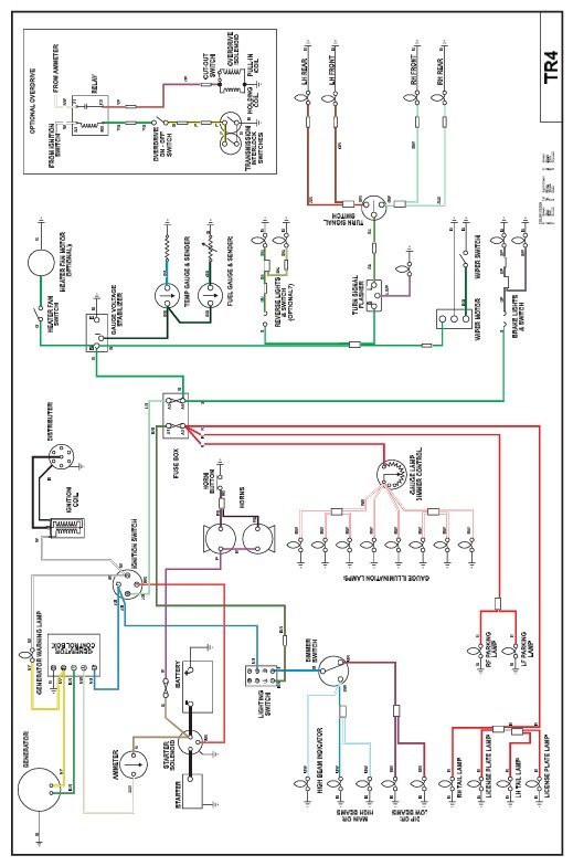
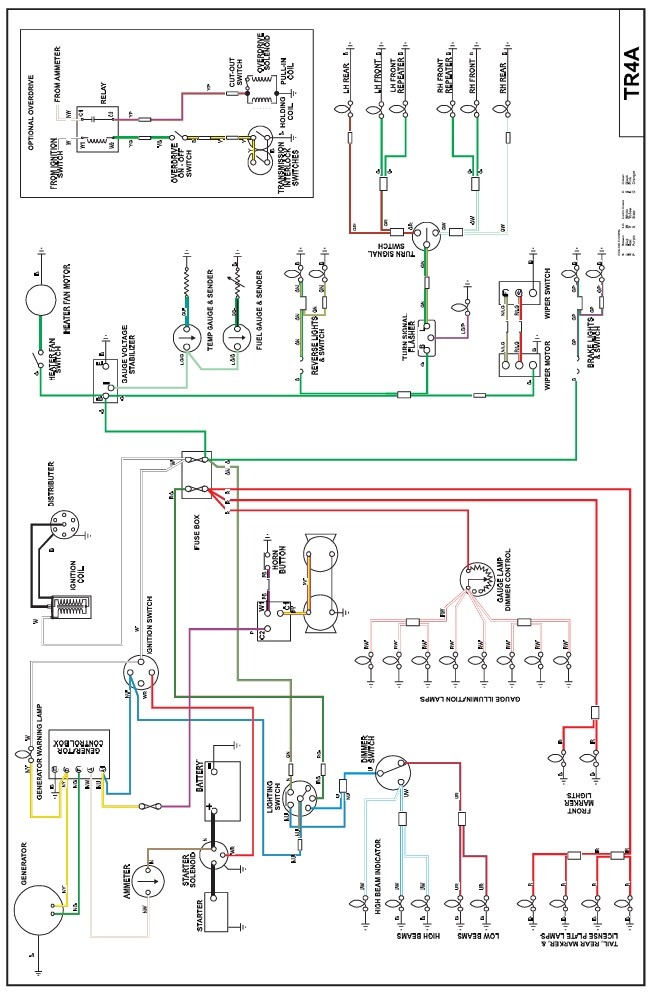
- Elektrik (5)
- Felgen/Reifen (1)
- Getriebe & Overdrive (2)
- Heizung & Kühlung (2)
- Hinterachse (0)
- Innenausstattung (2)
- Karrosserie/Rahmen (2)
- Kühlung (0)
- Kupplung (1)
- Motor (6)
- Restauration (2)
- Stromberg (0)
- SU (0)
- TÜV & Tipps (1)
- Vergaser (6)
- Vorderachse (0)
- Wartung (7)
- Weber (0)



